
船舶生活污水处理装置规范要求、船舶生活污水处理设备操作说明 ,对于想学习百科知识的朋友们来说,船舶生活污水处理装置规范要求、船舶生活污水处理设备操作说明是一个非常想了解的问题,下面小编就带领大家看看这个问题。
随着海洋环境保护意识的加强,船舶生活污水处理问题日益受到重视。船舶生活污水处理装置作为保护海洋环境的关键设备之一,其规范要求和操作说明对于船员和船舶管理者来说至关重要。本文将详细介绍船舶生活污水处理装置的规范要求及操作说明。
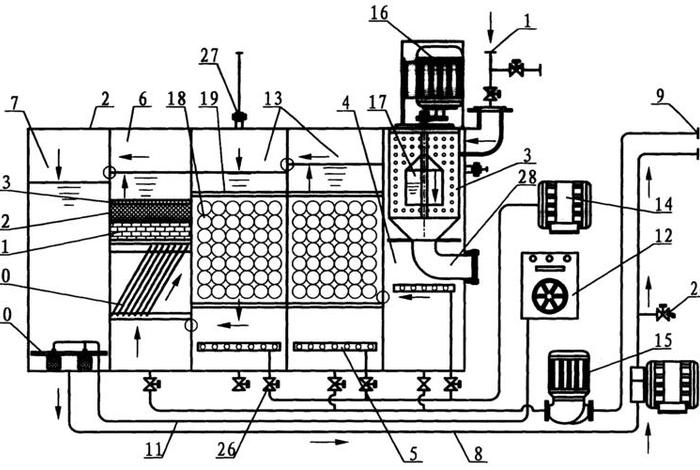
一、船舶生活污水处理装置规范要求
1. 设备标准:船舶生活污水处理装置必须符合国际和国内的相关环保法规标准,如国际防污染公约等。设备的设计和制造需经过认证,确保其性能稳定可靠。

2. 安装要求:装置应安装在便于操作和维护的位置,同时要考虑到防震、防水、防潮等环境因素。所有连接管道应牢固,避免泄露。
3. 处理能力:装置的处理能力需与船舶的日常生活污水量相匹配,确保污水能够得到及时处理,避免污水滞留或溢出。
4. 排放要求:处理后的污水需达到规定的排放标准,不得直接排放到海洋环境中,应经过严格的处理和消毒,确保水质安全。
二、船舶生活污水处理设备操作说明
1. 开机前的检查:在启动设备前,需要检查设备的电源、各连接部件是否牢固,以及污水处理池内的水位是否处于正常状态。
2. 启动操作:按照设备的使用说明书,正确启动设备。一般情况下,先启动污水提升泵,再将处理装置的主要设备如曝气装置、过滤装置等依次启动。
3. 运行监控:在设备运行期间,需定期监控污水处理的质量和设备的工作状况,确保设备正常运行。如发现异常情况,应及时处理并记录。

4. 停机操作:在船舶停泊或设备检修时,应按照规定的程序关闭设备。先停止进水,待设备内的污水处理完毕后,再依次关闭各处理装置和设备。
5. 维护保养:定期对设备进行维护保养,如清理过滤器、检查泵的密封性等。要做好设备的防水、防潮、防锈等工作。
6. 记录管理:建立完善的设备操作记录管理制度,记录设备的运行状况、维护情况、处理效果等信息,以便分析设备的运行状况和处理效果。

船舶生活污水处理装置的规范操作和日常管理对于保护海洋环境至关重要。船员和船舶管理者应严格按照相关规范和要求,正确操作和维护设备,确保设备正常运行,为海洋环境保护做出应有的贡献。
以上是关于船舶生活污水处理装置规范要求、船舶生活污水处理设备操作说明的介绍,希望对想学习百科知识的朋友们有所帮助。
本文标题:船舶生活污水处理装置规范要求、船舶生活污水处理设备操作说明;本文链接:http://yszs.weipeng.cchttp://yszs.weipeng.cc/sh/641502.html。