
船舶生活污水处理装置 船舶生活污水处理装置图解 ,对于想学习百科知识的朋友们来说,船舶生活污水处理装置 船舶生活污水处理装置图解是一个非常想了解的问题,下面小编就带领大家看看这个问题。
在船舶运营中,生活污水处理是一项至关重要的任务。船舶生活污水处理装置是现代船舶必备的环保设备,其作用是有效处理船员生活产生的污水,减少对海洋环境的污染。本文将详细介绍船舶生活污水处理装置及其图解,帮助读者了解其工作原理和重要性。

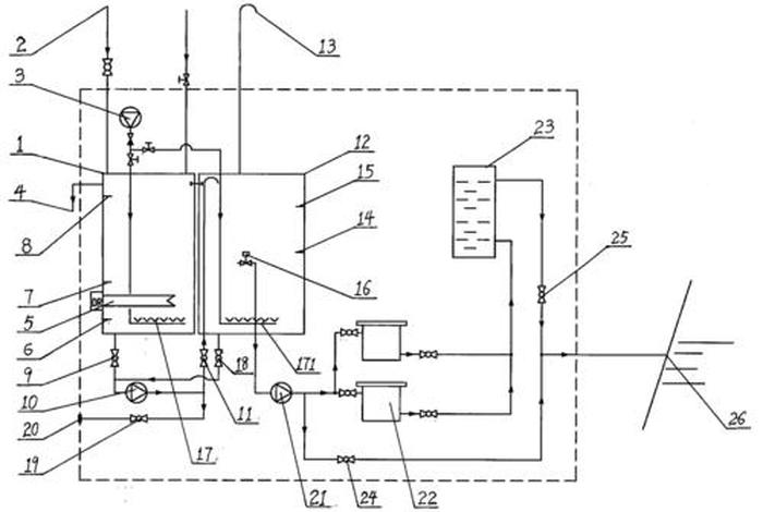
船舶生活污水处理装置是一种集机械、化学、生物等多种技术于一体的设备,主要用于处理船上产生的黑水和灰水。其工作原理主要是通过物理、化学及生物方法,将污水中的有害物质去除,达到排放标准。
1. 预处理系统:包括格栅、沉砂池等,用于去除污水中的大颗粒杂质和砂粒。
2. 主处理系统:包括生物反应器、沉淀池等,通过生物处理法,利用微生物将有机物分解为无机物,降低污水中的BOD、COD等指标。
3. 消毒系统:采用物理或化学方法对处理后的水进行消毒,杀灭病原体,保证出水质量。

4. 存储与排放系统:处理后的水存储在储水罐中,达到一定水质标准后进行排放。

1. 高效性:船舶生活污水处理装置采用多种处理方法,能够高效去除污水中的有害物质。
2. 环保性:处理后的水达到排放标准,减少对海洋环境的污染。
3. 自动化程度高:装置可实现自动化运行,减少人工操作,提高工作效率。
4. 维护方便:装置结构合理,维护方便,延长使用寿命。
船舶生活污水处理装置是保障船舶运营和保护海洋环境的重要设备。通过图解,我们可以更直观地了解其结构和工作原理。未来,随着科技的发展,船舶生活污水处理装置将更加高效、环保、智能,为保护海洋环境做出更大贡献。
以上是关于船舶生活污水处理装置 船舶生活污水处理装置图解的介绍,希望对想学习百科知识的朋友们有所帮助。
本文标题:船舶生活污水处理装置 船舶生活污水处理装置图解;本文链接:http://yszs.weipeng.cchttp://yszs.weipeng.cc/sh/641498.html。