
生活污水处理工艺流程图(生活污水处理工艺流程图A2-O) ,对于想学习百科知识的朋友们来说,生活污水处理工艺流程图(生活污水处理工艺流程图A2-O)是一个非常想了解的问题,下面小编就带领大家看看这个问题。
在生活污水处理领域,工艺流程图A2/O已经成为一种经典且高效的污水处理方案。本文将对该工艺流程进行详细介绍,帮助读者了解生活污水处理的全过程,同时探究其背后的科学原理与技术应用。

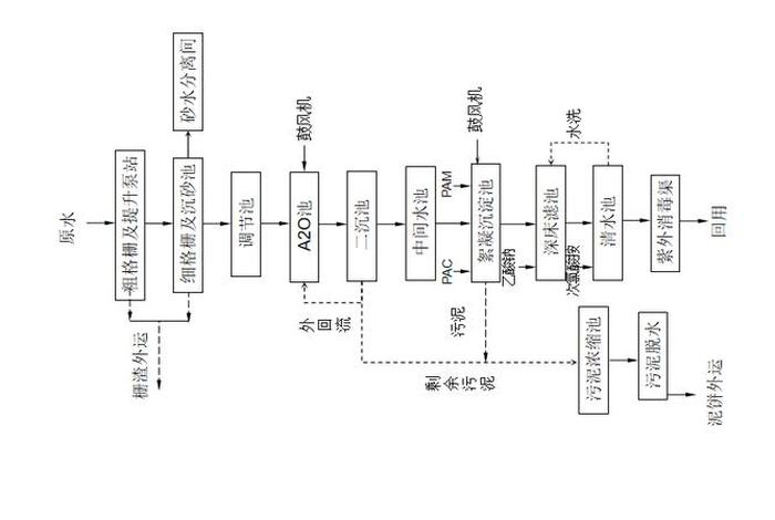
随着城市化进程的加快,生活污水已成为环境保护的重要治理对象。工艺流程图A2/O以其良好的处理效果和节能特点被广泛应用。其核心原理是通过厌氧、缺氧、好氧等不同环境条件下的生物反应,有效去除污水中的有机物和氮磷等污染物。
该工艺流程包括进水预处理、厌氧区处理、缺氧区处理、好氧区处理、沉淀分离及后续消毒等多个环节。通过这一系列处理,污水中的有机物得到降解,同时实现脱氮除磷的效果。
污水首先经过格栅去除大颗粒固体物质,再通过提升泵送至后续处理单元。预处理可以有效减轻后续处理的压力,提高整个系统的运行效率。
在厌氧区,污水中的有机物经过厌氧微生物的初步分解,产生挥发性脂肪酸等物质。这一环节为后续的缺氧和好氧处理创造了条件。

随后,污水进入缺氧区,通过反冲洗等方式去除磷,并发生反硝化反应。进入好氧区后,有机物得到进一步分解,同时硝化反应发生,氮的去除也在此阶段完成。这两个区域的处理效果直接关系到整个工艺的处理质量。
经过生物反应后的污水进入沉淀池,通过重力沉淀分离出水与污泥。这一环节是污水处理的重要步骤,直接影响出水水质。

经过消毒处理的污水达到排放标准,可直接排放或回用。消毒环节通常采用化学方法或物理方法杀灭残留的病原微生物。
生活污水处理工艺流程图A2/O凭借其成熟的技术和稳定的处理效果,在现代城市污水处理中发挥着重要作用。通过对该工艺流程的深入了解,我们可以更加认识到环境保护工作的重要性与紧迫性。随着科技的进步,我们期待更加高效、环保的污水处理技术能够不断出现,为守护绿水青山贡献更多力量。
以上是关于生活污水处理工艺流程图(生活污水处理工艺流程图A2-O)的介绍,希望对想学习百科知识的朋友们有所帮助。
本文标题:生活污水处理工艺流程图(生活污水处理工艺流程图A2-O);本文链接:http://yszs.weipeng.cchttp://yszs.weipeng.cc/sh/639453.html。