
生活垃圾焚烧厂通风与除尘除臭系统设计标准,垃圾焚烧烟气处理系统包括哪些 ,对于想学习百科知识的朋友们来说,生活垃圾焚烧厂通风与除尘除臭系统设计标准,垃圾焚烧烟气处理系统包括哪些是一个非常想了解的问题,下面小编就带领大家看看这个问题。
揭秘生活垃圾焚烧厂的通风与除尘除臭系统设计标准:打造环保标杆的秘诀
随着城市化进程的加快,生活垃圾的处理成为一项重要任务。垃圾焚烧作为主要的处理方式之一,其焚烧厂的通风与除尘除臭系统设计至关重要。一个优秀的垃圾焚烧烟气处理系统不仅关乎环境保护,更是关乎公众健康和生态平衡。那么,生活垃圾焚烧厂的通风与除尘除臭系统设计应遵循怎样的标准呢?垃圾焚烧烟气处理系统又包含哪些要素呢?让我们一探究竟。

生活垃圾焚烧厂的通风设计直接关系到作业环境的舒适性和安全性的保障。设计时要充分考虑气流组织、风速、风向等因素,确保有害气体能够及时排出,保持室内空气新鲜。通风系统还需满足节能环保的要求,减少能源浪费。

除尘系统在垃圾焚烧厂中扮演着至关重要的角色。其设计应遵循高效、稳定、可靠的原则,确保垃圾焚烧过程中产生的烟尘得到有效控制。除尘系统包括预处理、主要除尘和尾气处理三个部分,每个部分都需要精细设计,以达到最佳的除尘效果。
针对垃圾焚烧过程中产生的恶臭气体,除臭技术的选择至关重要。常用的除臭技术包括活性炭吸附、生物除臭等。设计时需根据实际需求进行选择,并确保除臭效果达到国家标准。除臭系统的维护与管理也是不可忽视的一环。
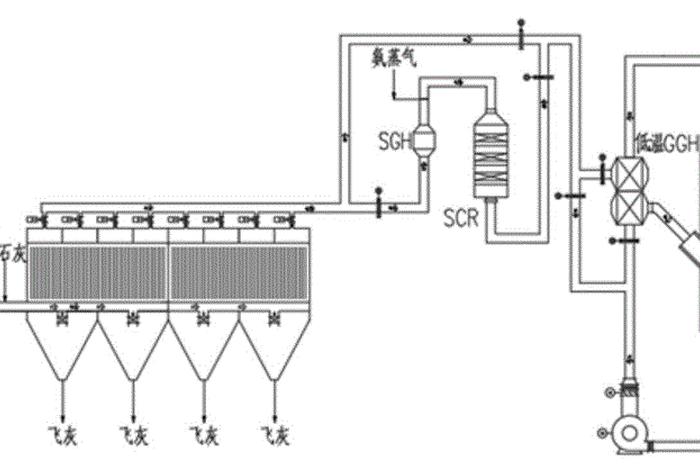
垃圾焚烧烟气处理系统包括烟气收集、预处理、除尘、脱硝、脱硫等多个环节。每个环节都有其独特的作用,共同构成了完整的烟气处理流程。其中,烟气收集是首要环节,需确保烟气能够全面、有效地被收集;预处理环节则是对烟气进行初步处理,为后续处理提供便利。

垃圾焚烧烟气处理流程包括多个步骤,如高温烟气的冷却、气体的除尘、有害物质的去除等。这些步骤的处理效率和效果直接影响着整个系统的运行效果和环境保护的效果。设计时需充分考虑每个步骤的特点和要求,确保整个处理流程的高效运行。
六、系统的运行监控与维护管理策略 不仅对系统设计有要求,系统的运行和维护管理也是不可忽视的一环。需要建立完善的监控体系,对系统的运行状况进行实时监控,发现问题及时处理。定期对系统进行维护保养,确保系统的稳定运行和延长使用寿命。
七、总结与展望 通过上述内容的阐述我们可以看出生活垃圾焚烧厂的通风与除尘除臭系统设计的重要性以及其涵盖的广泛领域。随着科技的进步和环保要求的提高相信未来的垃圾焚烧厂将会更加环保高效为构建美好的生态环境贡献力量。
本文旨在通过详细的阐述让读者了解生活垃圾焚烧厂的通风与除尘除臭系统设计标准及其重要性同时呼吁大家关注环保问题共同为构建美好的生态环境而努力。
以上是关于生活垃圾焚烧厂通风与除尘除臭系统设计标准,垃圾焚烧烟气处理系统包括哪些的介绍,希望对想学习百科知识的朋友们有所帮助。
本文标题:生活垃圾焚烧厂通风与除尘除臭系统设计标准,垃圾焚烧烟气处理系统包括哪些;本文链接:http://yszs.weipeng.cchttp://yszs.weipeng.cc/sh/638289.html。